城市越江道路隧道如果采用“凹形大纵坡”,既可以减小隧道长度,又便于连接两岸的既有道路,但这样就无法像山岭斜直线纵坡隧道那样顺坡自然排水,只能采用排水池集水并且水泵排水的方式;如果城市越江道路隧道不在沿海地区,而是位于内陆地区,那么隧道上方江水位的变化受潮汐影响很小,而受降雨影响较大。例如,湖南省衡阳市内的下穿湘江的合江套隧道(如图1所示)就采用了凹形大纵坡,其中斜坡坡度达到了5%,这在国内还很少见[1]。为了降低施工风险,并未在两洞之间设置联络通道,那么在遭遇降雨时,排走洞内积水就依赖于设在凹形纵坡最低处衬砌环内的行车道板之下的排水池,这样沿纵向可将隧道分为较长的标准区段与较短的排水池区段。研究降雨对江底凹形纵坡隧道排水池区段结构(包括衬砌结构与内置排水池结构)受力性状的影响,进而确定应对降雨的排水报警方法,对于此类隧道的健康服役及其雨灾智能防控具有重要的意义。近年来,国内外均出现了多起隧道严重进水的案例,其中一些案例甚至导致了多人溺亡,原因有降雨导致洞内衬砌发生破损甚至坍塌涌水、大量涝水从洞口涌入洞内、排水设施失效、没有及时关闭隧道、报警方法自动化程度不够等[2-5]。过去隧道排水池设置在2个主洞之间的联络通道内,近年来隧道排水池也可以选择设置在主洞内成为内置式排水池。胡若邻等[6]比较了这2种方案,并对内置式排水池进行了创新设计。岳健等[7]认为内陆地区与沿海地区的河底隧道对潮汐的响应性状不同。侯福金等[8]研究表明降雨导致隧道支护结构的变形与压应力都增大。LU等[9]提出了一种考虑地下水上涨的地铁隧道力学响应的数值模拟方法。CHEN等[10]认为小净距隧道2个洞的渗流场会相互影响,这会大大增加结构安全状况的评估难度。钟小春等[11]研究表明盾尾渗漏会使隧道结构发生纵向挠曲和“横鸭蛋”变形,甚至会坍塌。LIU等[12]研究了渗漏对盾构隧道结构的影响性状,并建议注浆处理。YU等[13]推导了考虑任意数量排水孔的隧道二维稳态渗流场的解析解。GUO等[14]研究表明盾构隧道内存在内部结构可以明显减少隧道的纵向变形。LIU等[15]建议应考虑衬砌结构和排水结构的相互作用。多位隧道专家建议隧道的运营维护向自动化与智能化等方向发展,这会涉及到自动化行业PLC的隧用研究[16]。冯凌云等[17]基于PLC主控器,开发了一套引水隧洞水位的监测与报警系统。何潇剑等[18]研究表明水下隧道的排水系统还没有专门的设计规范,建议排水系统与交通信号进行联动报警。综合分析国内外相关的研究现状后认为:内陆地区的越江隧道与海底隧道对降雨的响应性状不同,凹形纵坡隧道与其他线形纵坡隧道在空间渗流-应力耦合效应上存在不同,降雨影响下排水池区段的结构受力性状与其他区段的结构受力性状不同。目前还很少研究降雨对内陆地区江底凹形纵坡隧道排水池区段结构受力性状的影响,应对降雨的排水报警方法也亟待完善,一些隧道甚至缺乏合理的关闭隧道应急预案。本文以衡阳合江套湘江隧道为工程背景,通过5年期的现场调查以及数值模拟(通过相关文献的解析计算验证),研究降雨对隧道排水池区段的衬砌结构与内置排水池结构的受力性状的影响,进而通过编制程序与模型试验研究相应的排水报警方法。

1 现场调查
为了获得建立数值模型所需要的基本参数,对衡阳合江套湘江隧道进行了5年(2018—2022年)的现场调查研究。该隧道采用盾构法建成,江底段的围岩主要为V级强风化粉砂质泥岩;采用装配式管片衬砌,衬砌的内直径为10.3 m,厚度为0.5 m,环宽为2 m;相邻双洞的水平净距约为16.2 m;双洞的衬砌于2018年4月都已施工完成,隧道衬砌拱顶距离江底约为9 m,埋深较浅,因此隧道结构对江水位的变化敏感。在现场调查的基础上,参考衡阳水文站的公众服务资料,经过统计得出了图2(江水位采用吴淞高程),分析如下。

1) 图2(a)给出了2018—2022年的江水位与降雨量的变化情况,可以看出每一年的平均江水位与累计降雨量呈正相关关系;统计得出5年期的平均江水位为52.81 m,5年期的最高江水位为59.44 m。
2) 图2(b)具体反映了2019年这一年内的江水位与降雨量的变化情况,可以看出降雨引发江水位明显上涨需要满足一定的条件,但这些条件还难以量化:首先需要降雨强度与降雨持续时间都满足一定的条件,也就是每一天的最大时段雨量与每一天的累计雨量都达到一定的量值;其次与隧道上方的湘江干流上下游及附近支流的水量汇入排泄能力有关,因为本隧道位于湘江与耒水的汇水口附近,距离汇水口只有200 m(如图1(a)所示)。
3) 图2(c)更为具体地反映了2019年7月的江水位与降雨量的变化情况,5年期间降雨导致江水位上涨量的最大值就发生在这个月:从2019年7月5日到9日,每一天的最大时段雨量分别为16.5、13.5、33、22.5和9 mm,每一天的累计雨量分别为24、15、96、103.5和58 mm,这5天的降雨使隧道上方的江水位上涨了6.63 m,在量值上等于从5年期平均江水位到5年期最高江水位的上涨量,这是后文数值模拟的一个重要参数。
图3给出了衬砌错台与衬砌水害情况的现场调查结果,综合分析得出如下结论。

1) 2018—2022年的降雨并没有使衬砌产生明显的裂缝,但排水池区段衬砌管片存在明显的错台现象,其中最大错台量达到了13 mm。引起衬砌错台的原因有:盾构机在排水池区段要完成由下坡到上坡的转变,盾构姿态调整产生了不良的千斤顶推力作用在衬砌上;浅埋隧道的土水压力使衬砌受力不均匀;降雨与地质因素综合作用导致不仅沿凹形纵坡而且沿全环的衬砌的漏水部位的分布并不均匀。排水池区段的衬砌错台处容易发生漏水,衬砌错台的存在降低了衬砌抵抗降雨不利影响的能力,因此在下文的数值模型中,假设排水池区段的衬砌漏水。
2) 随着时间往后推移,降雨影响下衬砌的漏水量与漏水面积都会增加。现场观察到衬砌漏水不是急速喷出的,因此下文的数值模拟假定衬砌内表面漏水区域的压力水头都为0。
3) 施工期为了防止江底浅埋隧道上浮,对下半圆的注浆力度不如对上半圆的注浆力度,因此服役期衬砌的漏水区域大体上沿环向会“由下至上”扩展,预测漏水严重时衬砌在环向的漏水部位包括弧DC段、弧EF段与弧GB段,这也是后文数值模拟的最大漏水区域。考虑到防撞侧石混凝土与衬砌密贴,在衬砌环底部也有填充混凝土与衬砌密贴,这些与衬砌密贴的比较厚的混凝土结构在一定程度上增强了衬砌的防水能力,因此后文的数值模拟假定这些部位不漏水。
4) 如图1(b)、图2(c)与图3(b)所示,降雨导致本隧道发生了一起局部被淹的险情,现场调查表明:这次险情开始于2019年7月7日,强降雨导致地势较低的洞口周围出现了大面积的涝水聚集;涝水从洞口进入洞内,连同从衬砌错台处漏出来的水流,一起沿着凹形纵坡汇流到最低处的排水池区段,约2 h就淹没了排水池(排水池纵向长22 m);等到确定安全后人员进入洞内,观测到隧道沿纵向的淹没长度约为130 m,最深处的水高过排水池顶板约2.5 m;这次险情损坏了多处隧道机电设备及监控装置,造成的经济损失约为350万元;发生这次险情的主要原因为暴雨的强度与持续时间都超过预期,导致隧道上方的江水位出现了5年期的最大涨幅6.63 m;隧道内外的综合排水能力不足,以及隧道内外的联合预警方法有待完善。这次险情调查对于下文编制PLC报警程序具有重要的参考作用。
2 数值模拟
2.1 数值模型的建立
郭玉峰等[19]针对水下浅埋小净距隧道,采用保角变换法和Schwartz迭代法解析求解了二维状态的围岩总水头。本文参考郭玉峰等[19的这一解析研究成果,建立了有限元三维数值模型,三维数值模型中间断面与二维解析计算断面的围岩总水头的对比情况如图4所示,分析可知:数值模型横断面的大小决定了降雨与隧道漏水对围岩影响的限界,因此横断面的大小对围岩总水头有明显的影响;随着数值模型的横断面尺寸增大,围岩总水头的数值模拟结果与解析研究结果也越来越接近,因此最终选定数值模型在横向的宽与高均为500 m(另外选定数值模型沿隧道纵向的长度为198 m);通过与解析计算结果对比,也表明了本文建立的数值模型是有效的。

在上述基础上,还对数值模型进行了完善(例如增加了隧道内部的排水池结构),最终建立了考虑双洞渗流-应力耦合的三维数值模型,如图5所示,渗流-应力耦合的计算原理参见文献[20]。凹形纵坡近似为三折线形,即沿隧道纵向分为标准区段1(斜坡段)、排水池区段(平直段)、标准区段2(斜坡段)。隧道上层通行汽车,标准区段的下层分为逃生通道与电缆通道2室,排水池区段的下层则分为逃生通道、排水池(在中间)、电缆通道3室。水平隔板厚0.4 m,标准区段的竖直隔板厚0.3 m,排水池区段的竖直隔板(池壁)厚0.2 m,排水池的挡头板厚0.3 m。围岩与结构的计算参数如表1所示,首先通过现场压水试验确定了注浆加固后的围岩的渗透系数(小于未加固的围岩的渗透系数),然后参考文献[21]的研究方法试算数值模型得到了衬砌的漏水量,最后由衬砌漏水量目标值反选漏水衬砌的渗透系数;其他参数来源于地质勘探报告与相关规范。

| 名称 | 模型 | 泊松比 | 重度/ (kN·m-3) | 弹性模 量/GPa | 黏聚 力/MPa | 内摩擦 角/(°) | 渗透系数/(mm∙d-1) |
|---|---|---|---|---|---|---|---|
| 注浆加固后的围岩 | 摩尔库伦 | 0.33 | 21 | 0.63 | 0.19 | 27 | 0.88 |
| 漏水衬砌混凝土C50 | 弹性 | 0.2 | 25 | 34 | 0.66 | ||
| 排水池结构及各种隔板的混凝土C40 | 弹性 | 0.2 | 25 | 32.5 | |||
| 隧底填充混凝土C25 | 弹性 | 0.2 | 23 | 28 |
数值模拟依次从降雨导致江水位升高、隧道衬砌漏水、排水池充满水这3个方面,研究降雨对隧道排水池区段结构(包括衬砌结构与内置排水池结构)的受力变形性状的影响。基于现场调查,确定数值模拟的主要步骤以及相应的设置如下。
1) 初始状态的边界条件为:江水与围岩的接触面的位移自由,模型的4个侧面均限制法向位移,底面位移固定;江水与围岩的接触面为进水边界(下文衬砌的漏水部位为出水边界),因模型足够大,因此假设其余的模型边界面无流量进出;江水位为5年期平均江水位。双洞都挖通及施作完衬砌,再施作完排水池等内部结构,之后进入服役期。接下来,排水池初始装水0.7 m深,以保护水泵,对应后文的排水池内的低水位报警水位。注意排水池内的水位与江水位并不相同。
2) 接下来发生降雨,降雨导致江水位出现了5年期的最大涨幅,即从5年期平均江水位上涨了6.63 m达到了5年期最高江水位(如图1(b)所示):5年期的平均江水位为52.81 m,5年期的最高江水位为59.44 m;隧道排水池区段对应的江水与围岩的接触面高程为34.58 m;江水位减去江水围岩接触面的高程就得到了压力水头,位置水头的零点就设在模型底面;隧道与河床的斜坡段纵向坡度均为5%,因此江水围岩接触面的压力水头与位置水头都沿斜坡呈线性变化;江水围岩接触面的压力水头与位置水头的和就为总水头,通过在模型中分别设置江水位上涨前后的总水头,来模拟江水位上涨的影响。
3) 降雨导致江水位明显上涨后,使衬砌背后承受的水压力明显增大,这会导致衬砌漏水;降雨使衬砌漏水区域达到了如图3(b)所示的程度,即衬砌内表面的漏水部位有弧DC段、弧EF段与弧GB段;设置这些漏水部位的压力水头由静水压力水头变为零,来模拟衬砌漏水的影响。
4) 降雨引发的从洞口进来的涝水与洞内衬砌的漏水都沿着凹形纵坡汇流到位于最低处的排水池内,倘若水泵发生故障或者排水能力不足,就会导致排水池内的水从低水位报警水位上升至满水状态且无法及时排泄(如图5(c)所示)。通过在模型中设置排水池承受不同的内水压力,来模拟排水池内水位上升的影响。
2.2 数值模拟结果分析
限于篇幅,下面给出左洞排水池区段中间环所包含结构的数值模拟结果,如图6~图11所示,包括降雨影响下的结构位移、衬砌的主应力、排水池池壁的内力等,其涉及的关键部位见图5。综合分析可如下。






1)与江水位处于5年期平均江水位相比,降雨导致江水位上涨了6.63 m达到了5年期最高江水位,改变了下方隧道排水池区段结构的受力性状:① 隧道结构各点都下沉,衬砌环的拱顶点、衬砌环的仰拱底点、排水池的池壁中点分别下沉了0.77、0.49和0.49 mm。② 衬砌环的最大拉应力与最大压应力也都会增大,其中衬砌环的最大压应力增大了541 kPa,增大比率为12%,而且衬砌环最大压应力出现的位置从远离中夹岩的水平隔板的下方上移到了水平隔板的上方。③ 排水池池壁的轴力与弯矩都增大,其中,江水位上涨使排水池池壁的底部与顶部沿纵向的轴力分别增大了1.5 kN与1.2 kN,增大比率分别为16%与17%;江水位上涨也使排水池池壁的底部与顶部的绕x轴的弯矩分别增大了0.22 kN∙m与0.27 kN∙m,增大比率分别为100%与21%,主要原因是受凹形纵坡的影响,即竖直的排水池池壁受到了两边斜坡段结构的偏心夹持。
2) 在上述基础上,与衬砌漏水前相比,降雨使衬砌漏水区域达到如图3(b)所示的程度(计算表明此时衬砌的单位面积漏水量为7.5 L/(m2∙d)),改变了下方隧道排水池区段结构的受力性状:① 隧道结构各点都明显下沉,例如衬砌环的拱顶点、衬砌环的仰拱底点、排水池的池壁中点分别下沉了10.11、9.43和9.46 mm,主要原因是渗流会导致孔隙水压力降低。② 在水平方向上,左洞与右洞的衬砌环都朝向中夹岩移动,也就是2个洞的衬砌环会相向靠近,建议关注降雨下双洞之间的相互影响。③ 衬砌环所有单元的最大主应力由拉应力都变为了压应力,同时衬砌环的最小主应力中的最大压应力增大了736 kPa,增大比率为15%,最大压应力出现的位置由远离中夹岩的水平隔板的上方转移到了靠近中夹岩的水平隔板的下方。④排水池池壁的底部与顶部沿纵向的轴力分别增大了116.3 kN与141.1 kN,分别增大了11倍与17倍;同时排水池池壁的底部与顶部的绕x轴的弯矩分别增大了1.05 kN∙m与1.33 kN∙m,分别增大了2.4倍与0.9倍;由此可见,对于附着在隧道衬砌环内的排水池结构,衬砌结构漏水会牵连影响到排水池结构,使排水池池壁局部的内力明显增大,因此,附着在隧道衬砌环内的排水池结构在设计计算时,应考虑降雨导致衬砌漏水对排水池结构内力的影响,这与地面排水池结构的设计计算不同。
3) 在上述基础上,与排水池内的水位处于低水位报警水位时相比,排水池充满水会使隧道排水池区段结构的受力性状发生变化:① 隧道结构各点都会下沉,例如衬砌环的拱顶点、衬砌环的仰拱底点、排水池的池壁中点分别下沉了0.13、0.2和0.19 mm。② 排水池池壁往外扩张,例如排水池池壁中点的水平位移变化量为0.21 mm。③ 衬砌环的最大压应力有所减小,减小了57 kPa,减少比率为1%,最大压应力出现的位置依然在水平隔板的附近,原因是排水池内充满水使增加的内水压力通过池壁再通过水平隔板传递到衬砌环上,相当于增强了衬砌环的内支撑。④ 排水池池壁底部的轴力有所减小,而排水池池壁顶部的轴力有所增加;排水池池壁底部的弯矩方向发生反转,而且排水池池壁顶部的弯矩明显增大,例如池壁顶部的绕x轴的弯矩增大了5.26 kN∙m,增大比率为1.8倍;建议维修养护要考虑降雨影响下衬砌结构与内置排水池结构的相互作用。当排水池充满水而无法及时排泄时,水可能很快就会淹到上方的行车道板,如果车辆再进入隧道会面临很大的危险,建议按照下文提出的方法提前报警关闭隧道。
3 PLC控制排水程序(含报警模块)的编制
上述研究表明:目前,虽然衬砌结构与内置排水池结构的承载性能是安全的,但衬砌的防水性能并不理想。更令人担忧的是:今后这些结构的承载性能与防水性能都会逐年降低,而极端降雨的强度与发生频率可能会越来越高,因此隧道遭遇严重进水险情的概率也越来越大。为了有效预防事故的发生,应提前确定预警方法。鉴于此,在现场调查与数值模拟的基础上,提出了应对降雨的排水报警方法,详细阐述如下。
1) 本隧道的排水方式为在每一个洞最低处的排水池内放置3台潜水泵,通过排水泵与压力排水管先将水抽排到盾构井泵房中,再提升后排入城市市政管道。本隧道的报警方式有自动报警、人工洞内巡查手机或电话报警、管理人员洞外视频监控报警等。下文重点介绍技术难度最大的排水池内的自动报警方法。
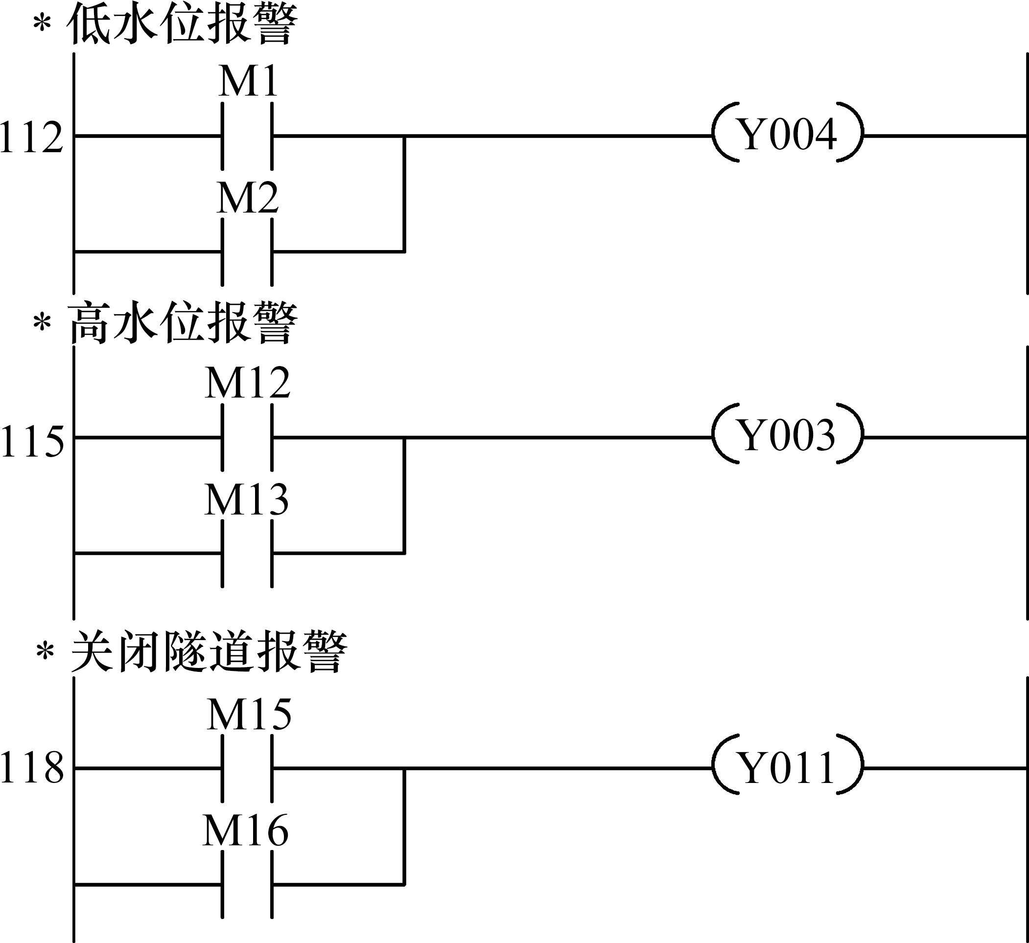
2) 将排水池内的水位起算点定为池底,因此排水池内的水位就为水深。选定排水池内的关键水位为:低水位报警水位、触发第1台排水泵开启的水位、触发第2台排水泵开启的水位、触发第3台排水泵开启的水位(即高水位报警水位)、关闭隧道的报警水位。在排水池内安装水位自动传感器,当监测到水位达到关键水位时,会自动开启相应的排水泵进行排水作业或者自动触发报警装置。
3) 参考了文献[22]的计算方法,再结合水泵构造与水泵运行情况的现场调查,确定了排水池内的低水位报警水位与高水位报警水位,而确定排水池内关闭隧道的报警水位是一个难题,相关的研究成果还很少见。本文对这一难题尝试进行探索性研究。有时候降雨产生的涝水会从洞口流入洞内,而有时候降雨会导致洞内衬砌出现严重漏水甚至是突涌水,在下凹形纵坡隧道的洞口看不见洞内是否存在大量积水;即便进入了本隧道,也只能看见本隧道上层行车通道的险情,并不会及时发现隐藏于行车道板下层的险情,而短时间内下层的水就会进入上层,等到人车进入洞内一段距离后才发现积水快速蔓延,这会给逃生带来很大的困难,因此关闭隧道不能太晚,不宜等到积水溢流至上层浸没行车道板后再报警关闭隧道;但关闭隧道也不能太早,否则不利于整个城市的雨灾救援,例如救援车辆改道而行会浪费宝贵的救援时间,因此排水池内的水位还没有达到报警水位时不宜关闭隧道。有的单层隧道规定当行车路面的积水深度达到27 cm时关闭隧道,这对于高风险的江底凹形纵坡双层隧道是否适用值得商榷。
4) 参考了多起隧道严重进水事件的原因分析[2-5],在此基础上,针对合江套隧道开展研究:结合前述的数值模拟,考虑到不仅要保证隧道的结构安全,还要避免隧道发生严重的进水险情等制约条件;基于现场调查,特别是总结了2019年7月发生的隧道局部被淹险情的经验教训,也总结了那次险情过后服役至今的隧道应对降雨的实践经验;考虑了当地的降雨发展规律、隧道上方江水位的变化趋势、周围环境地表径流汇入隧道的情况、隧道内外的综合排水能力、水由隧道下层进入上层并漫延扩展的速度、洞外雨水与洞内漏水的耦合作用等影响因素;又考虑到江底凹形纵坡隧道风险很高、逃生困难而且需要预留应急时间;综合分析后,建议当排水池中的水深达到2.8 m时,即达到排水池净高的95%时,对应的水位为关闭隧道的报警水位。
5) 自动排水报警方法中最为关键的一环为编制PLC控制程序,参见图12。将PLC程序嵌入到自动监控设备中,以达到自动控制排水泵的启停和自动报警的目的。上述PLC程序的核心内容为报警模块,参见图13,其中M代指辅助继电器,Y代指输出继电器。当排水池内的水位等于或小于0.7 m时,M1、M2对应为1,线圈Y004得电,自动发出低水位报警;降雨影响下也要关注排水池内的低水位报警,是因为水泵启动抽水的过程中,可能会出现降雨量突然减小的情况,水泵来不及关停就会导致抽水过猛,致使排水泵没有足够的浸没深度,如果继续运行会因过热而损坏。当排水池内的水位等于或大于2.35 m时,M12、M13对应为1,线圈Y003得电,自动发出高水位报警,意味着所有的水泵都已经启动抽水了,需要自动提醒司机朋友谨慎进入隧道,也会提醒隧道值守人员密切关注降雨变化与排水池内的水位变化。当排水池内的水位等于或大于2.8 m时,M15、M16对应为1,线圈Y011得电,自动发出关闭隧道报警,意味着隧道的进水已经无法排泄,水有可能很快就会淹到排水池顶的行车道板;此时可以通过灯光与声音报警,自动提醒隧道值守人员关闭隧道,隧道入口端的信息牌自动显示“禁止进入”,隧道内的信息牌自动显示“请尽快离开隧道”。


4 PLC报警程序的模型试验验证
为了检验PLC报警程序是否有效,进行了相应的模型试验。模型试验系统由可编程综合试验台、三菱PLC、模数转换适配器、触摸显示屏、电机控制模块、排水池模型、水位传感器等组成。图14为模型试验系统的工作原理图。试验系统中,采用白色塑料透明圆柱形水箱来模拟排水池,模型水箱与原型水池中的水位高度比为1:4。图15为根据上述原理制作完成的模型试验系统实物照片。


限于篇幅,本文仅给出了如图16所示的模型试验主要结果:排水池内的水位达到关键水位值时,排水泵的电动机能够如期自动开启转动;当排水池内的水位达到低水位报警水位、高水位报警水位、关闭隧道报警水位时都能够及时自动报警,相应的报警按钮指示灯立即会亮红色,报警解除后指示灯就会恢复为灰色。模型试验结果表明,PLC报警程序是有效和可靠的。

5 结论
1) 针对所研究隧道进行了5年的现场调查,获得了降雨影响下的隧道上方江水位的变化特性;2018—2022年期间,隧道上方的江水位的最大涨幅发生在2019年7月,注意7月份隧道发生严重进水险情的概率较大。
2) 基于现场调查成果,建立了可考虑降雨导致江水位升高、隧道衬砌漏水、排水池充满水的江底凹形纵坡隧道(含内置式排水池)的三维数值模型,通过数值模拟揭示了降雨对江底隧道排水池区段结构的影响规律:降雨导致江水位上涨使排水池池壁沿纵向的轴力增大,主要是因为凹形纵坡隧道最低处的排水池池壁受到了两边斜坡段结构的偏心夹持;如果降雨导致衬砌结构漏水,会牵连影响到内置的排水池结构,使排水池池壁局部的内力明显增大;如果降雨导致排水池充满水,虽然会使衬砌环的最大压应力有所减小,但会使排水池池壁顶部的弯矩明显增大。建议雨季隧道维修养护应考虑衬砌结构与内置排水池结构的相互作用。
3) 在现场调查与数值模拟的基础上,提出了应对降雨的排水报警方法,开发了相应的PLC控制程序。进行了排水报警的模型试验,模型试验结果表明:在排水池内安装水位自动传感器,当排水池内的水位达到低水位报警水位、高水位报警水位、关闭隧道报警水位时,都能够通过PLC程序进行自动报警,从而验证了所编制的PLC程序是有效的。
Geological investigation and treatment measures against water inrush hazard in Karst tunnels: a case study in Guiyang, Southwest China
[J]. Tunnelling and Underground Space Technology Incorporating Trenchless Technology Research, 2022, 124: 104491.袁立刚,冷伍明,姜涌等.降雨对江底凹形纵坡隧道排水池区段的影响及排水报警方法[J].铁道科学与工程学报,2025,22(03):1369-1382.
YUAN Ligang,LENG Wuming,JIANG Yong,et al.Influence of rainfall on drainage pool section of tunnel under river with concave longitudinal slope and drainage alarm method[J].Journal of Railway Science and Engineering,2025,22(03):1369-1382.

